In this article we focus on the first generation Ford Windstar, produced from 1995 to 1998. Here you will find the Ford Windstar 1996, 1997 and 1998 fuse box outline, get information on the location of the fuse boxes inside the car and learn about the assignment of each fuse (fuse layout) and relay.
The cigar lighter (socket) fuses in the Ford Windstar are fuses #22 (rear cigar lighter/power plug) and #28 (front cigar lighter) in the instrument panel fuse box.
Fuse box location
Passenger compartment
The fuse panel is located under the instrument panel.
The relay box is located with the fuse panel under the instrument panel.

Engine compartment

Fuse box diagrams
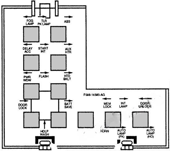
1996, 1997
Passenger compartment

Assignment of the fuses in the Passenger Compartment (1996, 1997)
| № | Name | Amps | Circuit Protection |
|---|---|---|---|
| 1 | Power Mirror | 10 | Power mirror/Anti-theft warning lamp/ Diagnostic conn power |
| 2 | Prove Out | 10 | Left Tail, Stop, Park lamps |
| 3 | Dimmer Illumination | 5 | Instrument cluster/Radio remote radio/Cigar lighter/Headlamp graphics/Heated backlight switch/Heater controls/Power locks/Power windows/Rear wiper switch/Rear heater/Fog lamp switch |
| 4 | Side Lamp | 10 | Side marker lamps |
| 5 | Headlamp | 20 | Headlamp washer |
| 6 | Quarter Flip Window | 15 | Left quarter flip window/Right quarter flip window |
| 7 | Stoplamp | 15 | High mount brakelamp/Right stoplamp/Left stoplamps/EEC/Brake shift interlock/Speed control |
| 8 | Audio/Amp | 10 | Right Tail, Stop, Park lamps |
| 9 | — | — | Not used |
| 10 | Hi-beam | 10 | High beam indicator (electronic instrument cluster only) |
| 11 | Park Lamps | 15 | Park lamps |
| 12 | Run/Acc | 10 | GEM/Anti-theft module/Keyless entry module/Lamp outage module/Radio receiver/ Remote radio/ Lamp outage module lamp |
| 13 | Audio | 15 | Radio/CD disk changer |
| 14 | Run/Start | 5 | Instrument cluster/Electrochromic mirror |
| 15 | GEM | 15 | GEM |
| 16 | Horn | 15 | Horn/Horn relay (coil) |
| 17 | Fog Lamp | 15 | Front fog lamps |
| 18 | Front Wiper | 25 | Wiper relays/Wiper/Washer pump |
| 19 | GEM | 10 | GEM/Elcctronic cluster |
| 20 | Ignition | 25 | Ignition coil/Ignition capacitor/IRCM |
| 21 | Run | 10 | A/C clutch/Brake shift interlock/Heated backlight relay (coil)/Blend door motor, electronic cluster/Airbag diagnostic module |
| 22 | Rear Cigar | 20 | Rear cigar lighter/Power plug |
| 23 | Flash to Pass | 15 | Wipers and Flash to Pass |
| 24 | Rear Wiper | 20 | Rear wiper motor/Rear washer pump |
| 25 | Hazards | 10 | Turn lamps/Turn indicator R (cluster) |
| 26 | Lamps | 10 | Left Aero headlamp |
| 27 | DRL | 15 | Daytime running lamps |
| 28 | Front Cigar | 15 | Front cigar lighter |
| 29 | Interior Illumination | 15 | Battery saver relay (coil)/Interior lamp relay (coil)/Delayed accessory relay (coil)/Visor lamps/Underhood lamp/Glove box lamp/2nd row reading lamp/Rail lamp/B-pillar lamp/ Cargo lamp/Dome lamp/Courtesy lamps/ Puddle lamps/Keyhole lamps/Keyless entry module |
| 30 | Speed Control | 25 | Speed control/Brake pressure switch |
| 31 | Load Leveling | 10 | Load leveling compressor/Left and right spring solenoid |
| 32 | Lamps | 10 | Right Aero headlamp |
| 33 | ABS | 15 | ABS module/ABS relay |
| 34 | Left Window | 30 | Left power window/One-touch down relay (coil) |
| 35 | Anti-theft | 15 | Anti-theft module |
| 36 | Blower | 30 | AC mode switch |
| 37 | Power Door Locks | 20 | Power door lock motors |
| 38 | Mirror | 15 | Heated mirrors |
| 39 | Rear Blower | 30 | Rear heater blower motor |
| 40 | Right Window | 30 | Right power window |
| 41 | — | — | Not used |
| 42 | — | — | Not used |
| 43 | — | — | Not used |
| 44 | — | — | Not used |
Relay panel

Engine compartment

Assignment of the fuses in the Engine Compartment (1996, 1997)
| № | Name | Amps | Circuit Protection |
|---|---|---|---|
| A | Trailer tow | 50 | Trailer towing |
| B | Fan-Hi | 60 | Engine cooling fans |
| C | Start | 60 | Starter solenoid/fuse 30/ fuse 36/fuse 2 |
| D | Ignition | 60 | Fuse 6/fuse 12/fuse 8/fuse 18/fuse 14/ fuse 24/fuse 20/fuse 21/fuse 27/fuse 33 |
| E | Rear blower/ Load leveling | 60 | Rear heater blower motor/ fuse 39/Air suspension |
| F | Seat | 60 | Power seats |
| G | — | — | Not used |
| H | Fan-Lo | 40 | Engine cooling fans |
| J | Battery | 60 | Fuse 13/fuse 25/fuse 1/fuse 34/fuse 37/fuse 40/fuse 7/fuse 19/fuse 4 |
| K | Light | 60 | Head lamps/fuse 10/fuse 11/fuse 3/ fuse 9/fuse 23/fuse 29/fuse 35/fuse 41 |
| L | ABS | 60 | ABS control/pump motor module |
| M | Heated backlight | 60 | Heated backlight/fuse 16/fuse 28/fuse 22/fuse 38 |
| N | Fuel | 20 | PCM/Fuel pump |
| P | — | — | Not used |
| R | PCM | 15 | PCM memory |
| S | PCM (3.8L) | 30 | Axode/cylinder identification sensor/ EDIS module/ PCM power/ EGR control/HEGO’s/IAC/injectors/ MAFS/VMV |
| T | Alt/Reg | 15 | Internal alternator regulator |
| U | Airbag | 10 | Airbag power |
| V | Trans light | 10 | Overdrive off indicator light |
| W | Fan | 10 | PCM fan monitor |
| D1 (Diode) | Hood switch |
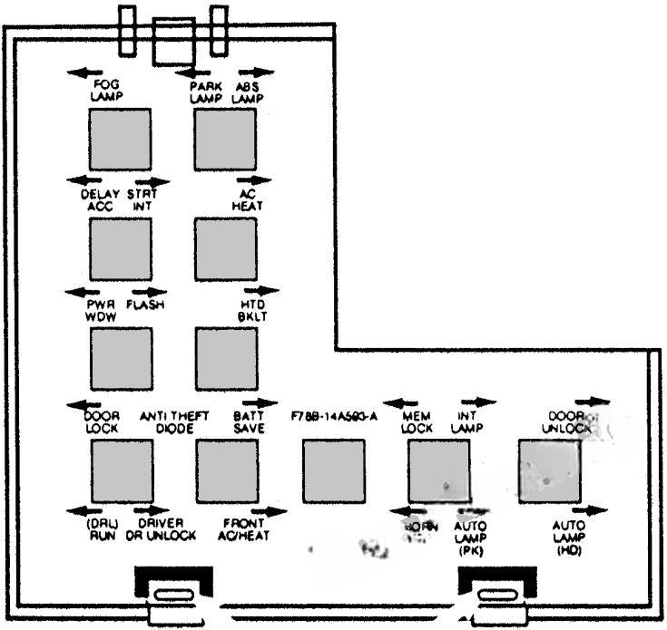
1998
Passenger compartment

Assignment of the fuses in the Passenger Compartment (1998)
| № | Name | Amps | Circuit Protection |
|---|---|---|---|
| 1 | Power Mirror | 10 | Data Link Connector (DLC)/Power Mirrors |
| 2 | Prove Out | 5 | Start interrupt relay/GEM |
| 3 | Dimmer Illumination | 5 | Instrument illumination |
| 4 | Headlamp | 15 | LH headlamp (Low Beam) |
| 5 | Trailer Tow | 15 | Trailer park lamps |
| 6 | — | — | Not used |
| 7 | Stoplamp | 15 | Brake On/Off (BOO) switch/Stoplamps/ Trailer RH and LH relay/Brake shift interlock/ RAP module/Speed control module/Trailer electric brake module/ABS module/PCM |
| 8 | Audio/Amp | 25 | Radio amplifier/Subwoofer amplifier |
| 9 | Park Lamps | 10 | Parklamps/Side marker lamps/License lamps/ Trailer park lamp relay/Electric brake module |
| 10 | Headlamp | 15 | RH headlamp (Low beam) |
| 11 | Fusing | 15 | I/P fuses 3 and 9 |
| 12 | Run/Acc | 10 | GEM/RAP module/Auxiliary warning module/Overhead console |
| 13 | Audio | 15 | Radio/Remote headphone/CD disk changer |
| 14 | Run/Start | 5 | Instrument cluster/Auxiliary warning module/ Air bag |
| 15 | — | — | Not Used |
| 16 | Horn | 20 | Horns |
| 17 | Fog Lamp | 15 | Fog lamps |
| 18 | Front Wiper | 25 | Windshield wiper/Washer system |
| 19 | GEM | 15 | GEM/RAP module |
| 20 | Ignition | 25 | Ignition coil/Ignition capacitor/PCM power relay |
| 21 | Run | 10 | Shiftlock actuator/Rear window defrost/GEM/ Air bag module/A/C-heater control switch/ Blend door actuator |
| 22 | Power Access | 20 | Rear cigar lighter/Power plug |
| 23 | Flash to Pass | 15 | Flash to Pass |
| 24 | Rear Wiper | 20 | Rear wiper/Rear washer system |
| 25 | Hazards | 15 | Instrument cluster/Turn signal lamps |
| 26 | Trailer | 15 | Trailer Turn/Stop/Hazard lamps |
| 27 | Turn Lamps | 15 | Electronic flasher |
| 28 | Front Cigar | 20 | Front cigar lighter |
| 29 | Interior Illumination | 15 | Interior lamps/Battery saver relay/Delayed accessory relay |
| 30 | Speed Control | 15 | ABS module/Speed control module/Brake pressure switch |
| 31 | Load Leveling | 10 | Rear air suspension |
| 32 | — | — | Not used |
| 33 | ABS | 15 | ABS lamp relav/Back-up lamps/GEM/RAP module/Day/night mirror |
| 34 | — | — | Not used |
| 35 | — | — | Not used |
| 36 | Blower | 30 | Front blower motor |
| 37 | Power Door Locks | 20 | Power door lock |
| 38 | High Beam | 15 | LH and R11 high beams |
| 39 | — | — | Not used |
| 40 | — | — | Not used |
| 41 | Autolamps | 5 | Autolamp Relay/ Day/night mirror |
| 42 | — | — | Not used |
| 43 | — | — | Not used |
| 44 | — | — | Not used |
Relay panel

Engine compartment

Assignment of the fuses in the Engine Compartment (1998)
| № | Name | Amps | Circuit Protection |
|---|---|---|---|
| A | Trailer tow | 50 | Trailer adapter |
| B | Fan-Hi | 60 | Engine cooling fans (HI speed) |
| C | Start | 60 | Starter motor solenoid/Ignition switch/ I/P fuse panel (fuses 2,30,36) |
| D | Ignition | 60 | Ignition switch/ I/P fuse panel (fuses 8, 12,14,18,20,21,24, 27, 33) |
| E | Rear blower | 40 | Auxiliary blower motor |
| F | Seat | 60 | Power seats |
| G | Windows | 30 CB | Power windows |
| H | Fan-Lo | 40 | Engine cooling fans (LO speed) |
| J | Battery | 60 | Power accessory/ I/P Fuse panel (fuses 1,7,13,19,25,31,37) |
| K | Lights | 60 | Headlamps/ I/P fuse panel (fuses 10, 11,23,29,35,41) |
| L | ABS | 60 | ABS |
| M | Heated backlight | 60 | Heated backlight/ I/P fuse panel (fuses, 22, 28,16) |
| N | Fuel | 20 | Fuel pump |
| P | Air Bag | 10 | Air bag module |
| R | PCM | 30 | PCM |
| S | — | — | Not used |
| T | — | — | Not used |
| U | — | — | Not used |
| V | Trans light | 10 | Transmission control switch/Canister vent solenoid |
| w | — | — | Not used |
| AA | Air Ride | 60 | Air ride suspension |
| AB | — | — | Not used |
| D1 (diode) | Hood switch |


